Два дни след проверката на Агенция "Митници" във винпром "Черноморско злато" АД в Поморие от фабриката в открито писмо до медиите информираха за инспекцията на митничарите. Митничарите бяха във винезавода между 1-3 октомври 2018 г.

Митниците влязоха на проверка във винпрома в Поморие

Митниците влязоха на проверка във винпрома в Поморие

Проверката е рутинна

"През дългогодишната история на дружеството никога не е имало митнически и/или данъчни нарушения. През годините екипът на Черноморско злато АД е оказвал пълно съдействие на контролните органи при извършваните регулярни проверки. За последните три години дружеството е внесло над 25 млн. лева акциз и над 10 млн. лева ДДС", гласи писмото от компанията за производство на вино.

По време на пресконференцията за проверката при тях не е споменато за "незаконни кранове", пишат от винпрома и заявяват, че според тях изразът води към неверни внушения за незаконна дейност.

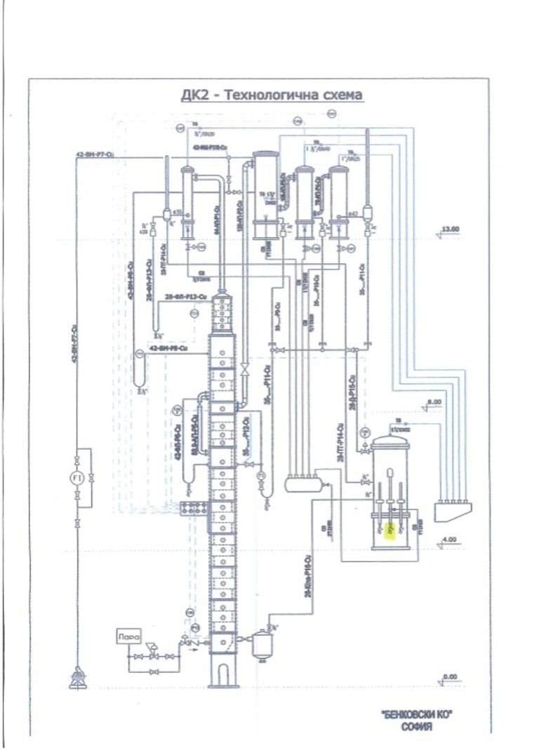
От компанията обясняват специфичния технологочен процес на производството. Дестилационната колона е съоръжение, което служи за производство на дестилат от грозде, а не за съхранение на готова продукция. Колоните се ползват между 2 и 3 месеца в годината, в зависимост от изкупвателната кампания на грозде. Течността в тези съоръжения не е краен продукт, готов за консумация, а дестилат с алкохолно съдържание между 55 и 75%, обясняват от "Черноморско злато".

Всяка дестилационна колона фабрично съдържа барета с пробно кранче. Това е технологично изискване за работа на колоната, пишат от винпрома и цитират официално писмо от производителя на съоръженията: "Крановете на баретките на дестилационните инсталации, произведени и продадени на Черноморско злато АД, с размер ½"" са фабрично монтирани съгласно технологичните изисквания за работа на колоната". Фирмата-производител е Бенковски Ко, София.

Снимка 382251

Източник: "Черноморско злато" АД

Снимка 382252

Източник: Черноморско злато АД

Баретата и контролните кранчета се ползват за контрол при дестилацията. С тях се отчитат алкохолният градус, температурата и вкусово-ароматните качества на произведения продукт. Технологичният процес на изваряване се настройва точно от тези показатели, акцентират в писмото си от винзавода.

При продължително отворен кран дестилационната инсталация не може да функционира, тъй като уредът за отчитане на алкохол (спиртомер) пада на дъното на баретата и се чупи. Не може да бъде източвана течност в големи количества, категорични са от поморийската компания. Максималното време, без да излагаме спиртомера на риск, е около 10-15 секунди.

Снимка 382249

Източник: "Черноморско злато" АД

Въпросните барети, чиято неразделна част са пробните кранове, присъстват на официалните технологични схеми от производителите, обясняват технолозите.

В пластмасовите 5-литрови туби е имало промивна вода с остатъчен алкохол от измиване на съоръжение с аромат на анетол. Жълтеникавата течност е водно-алкохолна смес с лек аромат на ракия и е от промиване на инсталации. Заявяваме, че въпросните туби никога не са били скрити, а са съхранявани именно в данъчния склад, пишат изрично от "Черноморско злато".

Снимка 382248

Източник: "Черноморско злато" АД